







應用范圍:多效mvr蒸發器應用領域:制藥及生物工程、飲料工業、食品、添加劑工業、廢水處理、化學工業。
產品規格:多效mvr蒸發器型號是根據用戶特點及要求制定的技術方案。
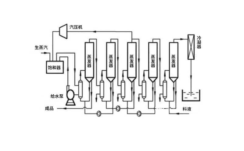
多效mvr蒸發器作用介紹
提高蒸汽的品位,而不創造能量,由于在多效mvr蒸發器中二次蒸汽所需的潛熱來自外排蒸汽本身冷凝所放出的潛熱,因此蒸發所耗的能量僅僅是壓縮機所耗的能量。
MVR ( Mechanical Vapor,Reompresson ) 機械蒸汽再壓縮,是指將蒸發過程的二次蒸汽(溫度低、壓力低而無法利用)用縮機進行壓縮,提高其溫度、壓力,重新作為熱源加熱需要被蒸發的物料,從而達到循環利用蒸汽的目的,即用少量的電能獲得較多的熱能,從而減少系統對外界能源的需求。

多效mvr蒸發器主要結構組成部分
蒸發器:包含加熱器、分離器、循環泵;
壓縮機:核心設備,壓縮二次蒸汽,提供蒸發熱D預熱器Prcheater源,提高二次蒸汽的熱焓;

控制系統: PLC或DCS系統,自動蒸發、清洗、停機;自動報警,自動保護;
自動清洗系統:蒸發完成后,使用CIP原位清洗,保證物料單一性不受干擾;
近年來,由于人類對能源的需求越來越大,能源供應成為瓶頸問題。面對此種情況,節能成為目前擺脫能源短缺束縛的重要途徑之一。
多效mvr蒸發器應用領域
1、制藥及生物工程(中藥、維生素,氨基酸、檸檬酸等)
2、飲料工業(牛奶、果汁、乳清、糖溶液的蒸發濃縮)
3、食品、添加劑工業(味精、大豆、蛋白質乳液蒸發濃宿)
4、廢水處理(含鹽廢水、含重金屬廢水等)
5、化學工業(蒸發濃縮、結晶、分離提純)